电  话:025-83476590
传    真:025-83705513  
手  机:13305161873
E-mail:ky2002@126.com
办公地址:江苏省南京市鼓楼区建宁路61号中央金地广场C栋5楼
生产地址:江苏省南京市江宁区横溪工业园
 
发电机励磁
您当前的位置:首页 > 产品中心 > 发电机励磁
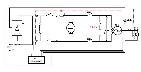
PWL-2Z型微机励磁调节装置(直流励磁机)



产品名称:PWL-2Z型 微机励磁调节装置

适用范围:60MW及以下具有直流励磁机的发电机组

产品介绍:

1、系统框图


2、简要说明

       正常时 PWL-2Z型 微机励磁调节装置自动运行,故障时自动切至磁场电阻手动运行手动运行时具有继电强磁强减功能。